kose ®   10-Jun-2018 19:35

Incinerator Unit Sunflame OSV-1200


Year: 2004
Language: english
Author: Sunflame Co., Ltd.
Genre: Documentation
Format: PDF
Quality: Scanned pages
Pages count: 34+66
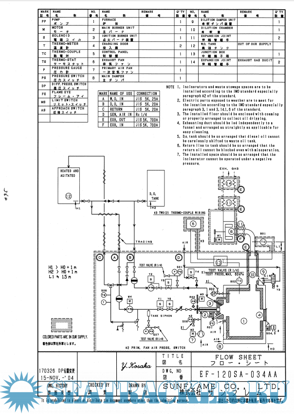
Description: Incinerator Unit Finished Plan & Instruction Manual

Contents

1. Finished Plans
2. Instruction Manual

Screenshots

OSV1200

Download [8 KB]

Thank U
Reply
refresh list

Similar releases

Waste Oil Incinerator KangRim KFB-50 - KangRim Industries Co., Ltd. [2006, PDF]
TeamTec Incinerator OG 120C - TeamTec AS [2008, PDF]
TeamTec Incinerator GS 500C - TeamTec AS [2007, PDF]
TeamTec Incinerator OG 200C(S) - TeamTec AS [2009, PDF]
TeamTec Incinerator GS 500C - TeamTec AS [2001, PDF]
50 000 DWT Bulk Carrier Finished Plans - Kawasaki Shipbuilding Corporation [2004, PDF]
Mitsubishi Auxiliary Boiler Type MAC-35B - Mitsubishi Heavy Industries, LTD. [2009, PDF]
Waste Oil Incinerator Hyundai MAXI 25/50/100/150 SL-1 - Hyundai Marine Machinery Co., Ltd. [2006,…
COMPANY SMS
TeamTec Incinerator Type GS 500 C - TeamTec AS [2003, Other]
LOAD MORE
  • Reply

The time now is: Today 21:28

All times are GMT + 3 Hours