Судовые энергетические установки. Часть 2. Котлотурбинные энергетические установки
Год выпуска: 2004 Язык: русский Автор: Болдырев О.Н. Жанр: Учебное пособие Издательство: Севмашвтуз ISBN: 5-7723-0403-8 Формат: PDF Качество: Изначально компьютерное (eBook) Количество страниц: 190 Описание: В курсе «Судовые энергетические установки» изложены основные сведения из области энергетических установок, которые могут быть полезны студентам неэнергетических специальностей при написании дипломного проекта. Данный курс также можно рекомендовать студентам энергетических специальностей с целью систематизации знаний в области энергетических установок и расширения кругозора.Во вводной части пособия рассмотрены классификация энергетических установок, состав и назначение основных составных частей СЭУ. основные показатели СЭУ. характеризующие ее работу. Для облегчения восприятия дальнейшего материала студентами, не изучавшими курс теплотехники, приведены основные понятия и законы термодинамики и теории тепловых двигателей. Данный курс (книга) посвящена котлотурбинным энергетическим установкам. В книге рассмотрены назначение, классификация, принцип действия и устройство основных составных частей данного типа установки; основы теории рабочих процессов, тепловые балансы и характеристики потерь энергии, способы уменьшения потерь энергии и повышения КПД. наиболее часто встречающиеся компоновочные схемы, принципы построения систем, обслуживающих работу данного типа СЭУ. Доп. информация: Часть 1. Дизельные и газотурбинные установки: https://seatracker.xyz/viewtopic.php?t=30431 Часть 3. Комбинированные и ядерные установки: https://seatracker.xyz/viewtopic.php?t=30433
You cannot post new topics in this forum You cannot reply to topics in this forum You cannot edit your posts in this forum You cannot delete your posts in this forum You cannot vote in polls in this forum You cannot attach files in this forum You cannot download files in this forum
Судовые энергетические установки. Часть 2. Котлотурбинные энергетические установки
Язык: русский
Автор: Болдырев О.Н.
Жанр: Учебное пособие
Издательство: Севмашвтуз
ISBN: 5-7723-0403-8
Формат: PDF
Качество: Изначально компьютерное (eBook)
Количество страниц: 190
Описание: В курсе «Судовые энергетические установки» изложены основные сведения из области энергетических установок, которые могут быть полезны студентам неэнергетических специальностей при написании дипломного проекта. Данный курс также можно рекомендовать студентам энергетических специальностей с целью систематизации знаний в области энергетических установок и расширения кругозора.Во вводной части пособия рассмотрены классификация энергетических установок, состав и назначение основных составных частей СЭУ. основные показатели СЭУ. характеризующие ее работу. Для облегчения восприятия дальнейшего материала студентами, не изучавшими курс теплотехники, приведены основные понятия и законы термодинамики и теории тепловых двигателей. Данный курс (книга) посвящена котлотурбинным энергетическим установкам. В книге рассмотрены назначение, классификация, принцип действия и устройство основных составных частей данного типа установки; основы теории рабочих процессов, тепловые балансы и характеристики потерь энергии, способы уменьшения потерь энергии и повышения КПД. наиболее часто встречающиеся компоновочные схемы, принципы построения систем, обслуживающих работу данного типа СЭУ.
Доп. информация:
Часть 1. Дизельные и газотурбинные установки: https://seatracker.xyz/viewtopic.php?t=30431
Часть 3. Комбинированные и ядерные установки: https://seatracker.xyz/viewtopic.php?t=30433
Содержание
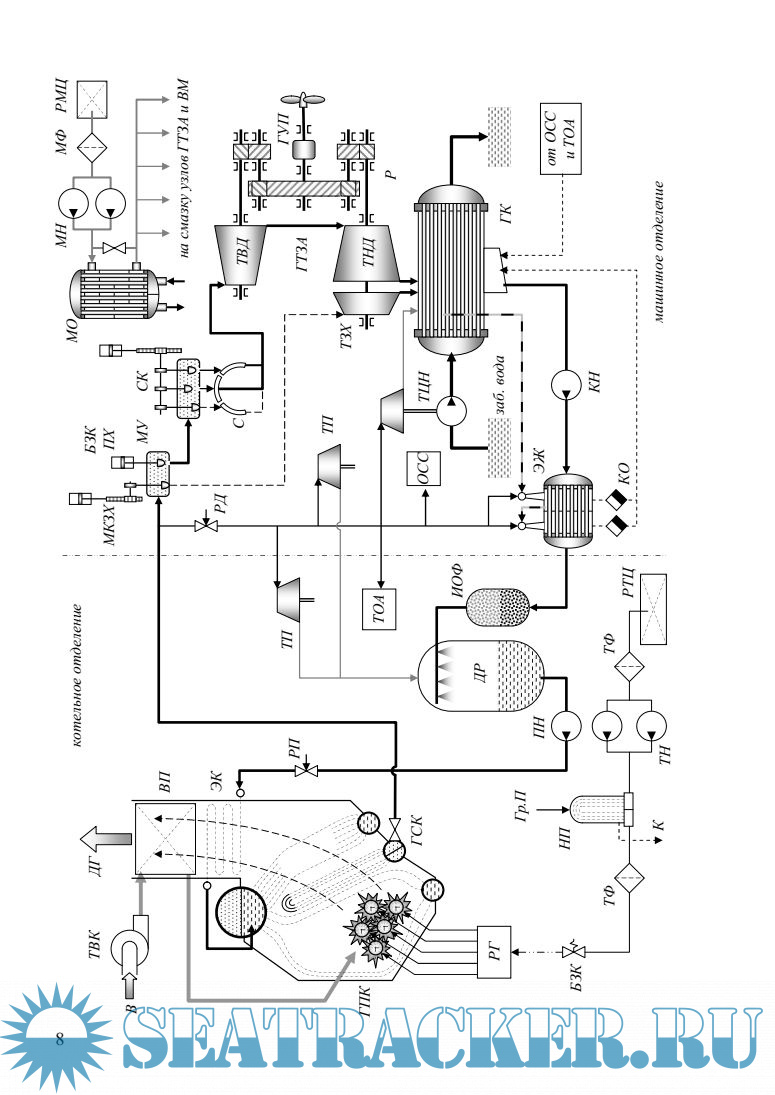
Скриншоты
Болдырев О.Н. Судовые энергетические установки.Часть II. Котлотурбинные энергетические установки. Учебное пособие (2004).pdf
Download [9 KB]
Share