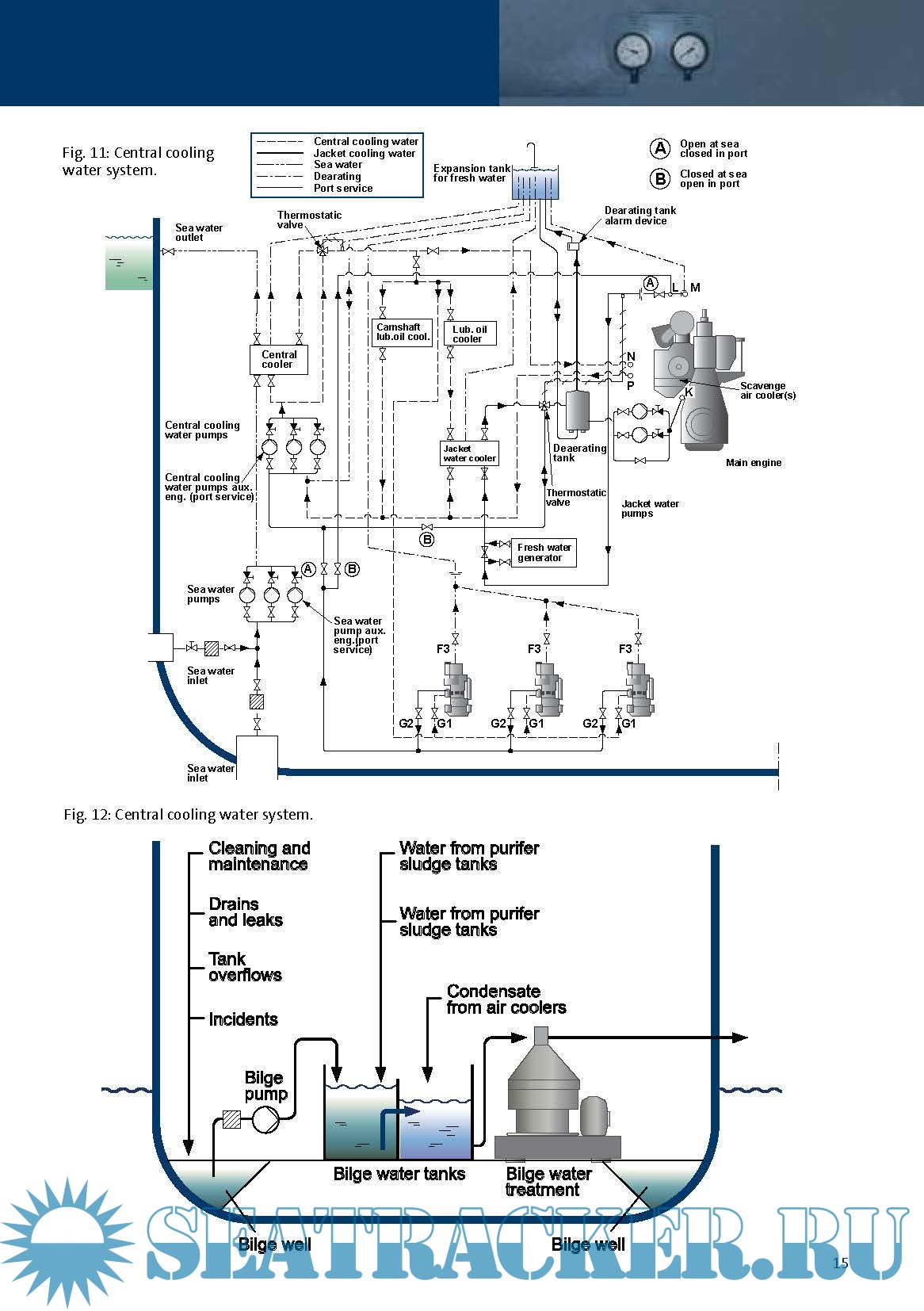
Year: 2009 Language: english Author: Grundfos Genre: Manual Format: PDF Quality: eBook Pages count: 24 Description: This engineering manual is intended to give an overview and a description of the applications and pumps found on a ship. The descriptions will not be in detail because the systems are very different, depending on which kind of ship it is, for example container ship, tanker, bulk carrier, passenger vessel and so on. If you need more details on a specific application then this engineering manual gives, you will have to look them up in the piping diagrams for the specific ship.
You cannot post new topics in this forum You cannot reply to topics in this forum You cannot edit your posts in this forum You cannot delete your posts in this forum You cannot vote in polls in this forum You cannot attach files in this forum You cannot download files in this forum
Marine Engineering Manual
Language: english
Author: Grundfos
Genre: Manual
Format: PDF
Quality: eBook
Pages count: 24
Description: This engineering manual is intended to give an overview and a description of the applications and pumps
found on a ship. The descriptions will not be in detail because the systems are very different, depending on
which kind of ship it is, for example container ship, tanker, bulk carrier, passenger vessel and so on. If you
need more details on a specific application then this engineering manual gives, you will have to look them
up in the piping diagrams for the specific ship.
Contents
Screenshots
Marine Engineering Manual_grundfos.pdf
Download [3 KB]
Share